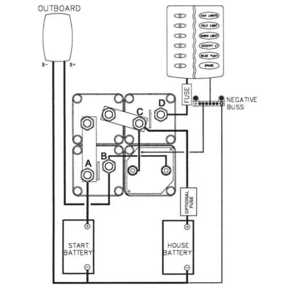
Batteriladekontroll fra BEP for 1 motor og 2 batterier.
Med dette systemet riktig oppkoblet er man alltid sikret strøm til start av motoren. Automatisk lading av start og forbruks-batterier og alle spenningsfølsomme installasjoner ombord er sikret mot overspenning og spenningsfall. Utstyrt med mulighet for parallellkobling i nødstilfelle. Prodnr. 1010655 er helt lik bortsett fra at bryterne er organisert som et kvadrat.
Installasjonsguide (pdf)
Koplingsskjema (jpg)


